МОДЕЛИСТ КОНСТРУКТОР
|
A mai anyagot az orosz Modelist Kontruktor újságból válogattam. Ez a lap nem annyira rádiótechnikai, mint inkább modellező és konstruktőr. (a neve is mutatja) |

A bal oldali palackból jön a nyomás, ami
meghajtja a középen látható turbinát, ami
a generátort forgatja, ami a jobb
szélen terpeszkedő trafóra dolgozik.
A többi felismerhetetlen alkatrész a
működést stabilizálja.
Szóval ez egy házi elektromos erőmű. Hogy a nyomás honnan
jön,
azt mondjuk nem igazán értem, de ez nem is csoda, hiszen nem tudok oroszul.

Te Szása! Az előbb már berajzoltad a
fázisfordító fokozatot.
Nem baj... Akkor ebben az erősítőben kettő lesz!

Majd még sokszor jövök azzal, hogy az oroszok
kicsit másképp gondolkodnak.
Szóval egy már eleve háromdimenziós tárgyról háromdimenziós
vetítést produkálni, az azért nem egy mindennapi ötlet!
Ez egy annyira egyszerű helikopter modell, hogy
mindössze pár perc alatt kifaragható
akár még élő fából is. A tulajdonképpeni
helikoptert akár el is hagyhatjuk, elég csak
a hurkapálcára (faág) tűzött felső
rotort elkészíteni. Ezt a rém egyszerű, mindössze
két darabból álló szerkezetet
a két tenyerünk között megpörgetve, majd
kellő
időben elengedve, már
készen is vagyunk a csillag, akarom
mondani csillárrombolónkkal.

Mondom, az oroszok mindig is kicsit másképp
gondolkodtak. Mert mi van nálunk?
Nagyapó túl sokat mesél a háborús élményeiről? Legfeljebb áthelyezzük
a
tolókocsiját a kert végébe, vagy összeeresztjük egy telefonos
marketingessel, kínozzák egymást a lüke dumájukkal.
No de az oroszok? Légcsavart szerelnek apóka hátára, sítalpra
teszik, berántják a fűnyírómotort, majd nekieresztik nagyfatert a hómezőnek.
Majd mikor kifogy a benzin a tankból, s megáll a gépezet, mesélhet
az öreg hülyeségeket a fókáknak, meg a jegesmedvéknek!

A képen látható szerkezettel, egy menetfúró
segítségével, fogaskereket
készíthetünk szokványos metrikus csavarhoz. Vagyis
gyárthatunk otthoni eszközökkel
áttételt.

|
Nem. Ez kérlek nem egy vicc! Az oroszok valóban képesek helikoptert barkácsolni otthon. Hogy szabványos legyen a vezérlése, szépen le van rajzolva minden egyes áttétel. |

Jó. Beismerem. Nekem is volt színes ceruzám.
Előfordult velem is, hogy kiszíneztem
egy kapcsolási rajzot, de egy műszaki újság lapjain azért nem jelentettem meg!
Amit a képen látunk, az egy optikai kijelzésű
mágneses-térérzékelő.
Nyeles varázsszem. Nem semmi ötlet! Mivel a varázsszem
tulajdonképpen egy katódsugárcső, az elektronsugarat
eltéríti a mágneses tér, így belátható, hogy működik.

Egy kis orosz humor.

Ez a rajzot nem azért vágtam ki, mintha nem
láttam volna még amatőr magnóhoz
mechanikai vázlatrajzot, hanem azért, mert a pincém mélyén van
nekem egy ilyen, illetve ehhez hasonló amatőr szerkezet.

Ez most vagy valami, vagy megy valahova.
Elárulom.
Megy valahova, ez ugyanis egy lépegető szerkezet.

Az oroszoknak valamiért nagyon tetszik ez a
propelleres meghajtás.
Mondjuk nekem is, bár nem biztos, hogy ki merném próbálni.
Pláne nem tenném egy ötéves gyerekre méretezett triciklin!

Elsőre nem az Ezermester feliratot szúrtam
ki, hanem a rajz volt
ismerős.
Aztán az OC1070-es tranzisztor tovább erősítette gyanúmat.

Íme a "ki ül a leghülyébb pózban motorbiciklin" verseny győztese.

Modelltraktor építő verseny úttörőpajtásoknak.
Majd ha felnőnek, rendeznek nekik nagytraktor építő verseny is.

Annak a gyereknek aki ezt készítette, az apja biztosan a műanyaggyárban dolgozott.
Kétlapátos gumimotoros helikoptermodell.
Olyan egyszerű, hogy az embernek ingerenciája támad megépíteni.

Végtelenített szalagos bemondógép.
Mindeközben a képen látható magnó egy BRG M20-as.

Ezt az építőjátékot ismerem, bár csak egy ellenállásával volt dolgom.

Hátsó gumi téliesítve. (bordák) Eső kerék
téliesítve. (sítalp) Még egy pár összekötött
sítalp jobbra és balra, és már mehetünk is neki a Czetkával a hómezőnek.
Hogyan készíthetünk egy hatalmas műanyag
flakonból asztali lámpát?
Hát így!

Ez mekkora egy ötlet! Részemről mindig is
valami hasonlón agyaltam, miközben
az épp maródó nyáklapot lögybölgettem a vaskloridos fürdőben. Mondjuk én
alsó vezérlésű lötyögtetésben gondolkodtam, de a keverés sem rossz ötlet.

Éppen így szoktam trafót tekercselni. Illetve
nem szoktam trafót
tekercselni, de mikor még tekercseltem, akkor így csináltam.

Hangosfilmvetítő orosz módra, közös házba épített magnóval és vetítőgéppel.

Ezen a rajzon azért állt meg a szemem, mert
volt ilyen orosz kismagnóm, csak már
elajándékoztam. De nem ez a lényeg, hanem az az ötlet, hogy hogyan
csináljunk egy nagy orsósmagnót a kis orsós magnóból.

Az alaplemezre lerakosgatjuk az alkatrészeket,
rájuk hajtjuk az átlátszó fedőlemezt,
majd az alkatrészek lábait összevonalazzuk. Zavaros egy nyáktervező
elképzelés...
Első ránézésre annyira ismerős volt ez a rajz,
hogy meg mertem volna rá esküdni, hogy
már láttam valahol. Még oda is van írva a cikk végére, hogy a
Rádiótechnika újságban.

A hátsó tengelyt rálökjük az esztergára, s
egyből tudunk három irányba fúrni.
Egyszerre!
Jó. Tudom. Ez valami szerszámgéphez való gépelem...
Újabb ötlet arra, hogyan játszhatunk le
nagyorsó szalagot kisorsós magnón.
Hogy miért pont egy lemezjátszó kell hozzá? Valaminek
csak fel kell tekerni a szalagot az orsóra!

Légcsavar hajtotta páncélozott sítalpas löveg.
Mégis minek csinálna ilyet az ember otthonra?

Nem hinném, hogy a szovjetunióban szabadott
volna páncélosból rénszarvasra
lövöldözni. Persze a gulág őreinek, szökött népellenségekre...
Az egy füles embléma a jobb sarokban. Ugyan
sok mindent kiszúrtam lapozgatás
közben, de vajon mennyi minden egyéb érdekesség kerülte el a figyelmemet...

Íme a "kinek csinál apuka hülyébb járművet"
verseny győztese.
Ezzel tutira ő volt a legkirályabb srác az egész lakótelepen!

Úgy látszik, hogy valaki hallotta a moduláris
oszcilloszkóp kifejezést.
Hogy aztán ki, mibe, mit gondol bele...

Készítsünk házilag dekopír fűrészt. Részemről inkább veszek egyet a boltban.
Az oroszok szálfaegyenesen álló traktorral tudják
szántani a domboldalt.
De nem ám csak hosszában, hanem akár keresztben is!

Ebben a rajzban az az érdekes, hogy pont van
egy ilyen mikrofon a polcomon.
Mondjuk egyáltalán nem orosz...
Az addig rendben, hogy forgókondenzátor helyett varicap
diódával is lehet hangolni
a rádiót, de azt nem tudtam, hogy zénerdiódával is lehet. A rádió HF
végfokozata
pedig számomra valahogy túlontúl egyszerű. Alkalomadtán majd ki is próbálom.

Alapul veszünk két rollert, összekötjük őket
mindenféle vízvezeték szerelési
anyagokkal, szerelünk rá ülőkét, meg egy robogómotort, aztán rátesszük
a lánygyereket a pajtásával együtt, oszt menjen vele ahová csak akar.

Azt hitted viccelek mi? Hát nem!
Az oroszok nem viccelnek...

Ennek a gyereknek az apja meg nem normális! Ha
tudni akarja, hogy merre jár
a gyerek, csapja rá az ajtót, de ne szereljen videokamerát a holdjárójára.
A Vaterán láttam egy hirdetést, hogy
macskaszemes rádió. Macskaszemes?
Talán inkább varázsszemes! Macskaszem a bicikli hátulján van.
(fényvisszaverő prizma) Az oroszok bezzeg varázsszemet
szerelnek a macska szeme helyére. De hogy minek...

Ha nem is egy igazi, de azért a
banyatank
(húzós kiskocsi) is tank.
Legalábbis az öregek ügyesen pusztítanak vele,
mikor váratlanul elém tolják a piacon.
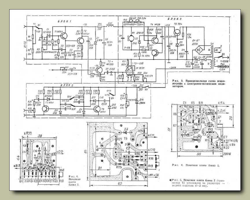
Ne törd a fejed, elárulom. Ez egy
részben mechanikus oszcilloszkóp.
Nézzük meg a kapcsolási rajzát.
Még csak nem is bonyolult! Nem. Sajnálom, de
hiába szurkolsz!
Akkor sem fogom megépíteni. Csinálj csak szépen te is valamit.

Fából készült adagoló diavetítőhöz. Tolásra
húzásra a következőre cseréli a diakockát.

Először a jobb oldali ábra szerint lyukasztóval
kilyuggatjuk a gumiköpenyt, majd
a fekete fehér ábra szerinti módon kivágjuk belőle a fölösleges darabokat.
Illetve nem fölöslegesek, mert a középső ábra szerint el és kiforgatva
visszahelyezzük őket. Ekkor jön csak a neheze, ugyanis valahogy
el kell hitetnünk apuval, hogy nem is mi voltunk az elkövetők!

Az biztos, hogy látott már lánctalpat a
konstruktőr, ellenben a meghajtásával,
illetve a működési módjával nagyon úgy néz ki, hogy nem volt tisztában.
A jobb oldali képen pedig egy úgynevezett önjáró elemlámpát látunk.
Gondolom nem volt rá törvény a szovjetunióban, hogy az elemlámpa
nem mehet magától sehova. Akkor meg miért ne mehetne? Gondolom...

Két fényérzékelő egy-egy lánctalpat, illetve az
őket meghajtó motort vezérel.
Ez is valami olyasmi, amit ki kéne próbálni. Még tiszta szerencse,
hogy nincs itthon a ládafiában kétmotoros lánctalpasom.
Ilyenkor szokott jönni pár kedves olvasói levél, hogy
hová lehet postázni a keresett alkatrészt, de én már
hatalmas rutint szereztem a barátságos elutasításban.

Annyi rajzot láttam már, hogy egy idő után
úgy éreztem, hogy már mindet láttam.
Erre fel tessék! Itt ez az egyszerű szervo áramkör. Az egyik potméter tengelye
- természetesen lassító áttételen keresztül - rá van kötve a motor tengelyére.
Ahová tekerjük a másik potmétert, oda áll be a szervo.
Ez is milyen egyszerű...

Mekkora ötlet ez a karos lefogó az oszlopos
fúróhoz!
Nem kell szerencsétlenkedni a gépsatuval.

Szerintem ez a nyomkodós fúrómasinéria úgy
született, hogy valakinek sikerült
eltörnie a régiféle külső fogaskerekes áttételes amerikáner fogaskoszorúját,
aztán meg mindenáron össze akart hozni valamit a maradékból. Sikerült!

A rakéta meghajtású gokart talán még az oroszoktól is erős egy kicsit.

Elmondom...
Egy autóemelőre van rábarkácsolva egy kézi fúrógép.
Ugyan nem épp karos, hanem kifejezetten kurblis, de attól még oszlopos a
fúrógép.
Nem a fúró jön le, hanem a fúrandó tárgy megy fel, ami tulajdonképpen mindegy.

Ez is mintha valahonnan az Ezermester újságból
származna. Mikor nekimegyünk
az autóval a kapcsolónak, rásüti a kondenzátorban tárolt energiát az izzóra.
Az benne az okosság, hogy nem fogyaszt, csak mikor éppen tölti
a kondenzátort, illetve nyugodtan nyomva
maradhat a kapcsoló.
Izzított és feszített drótos habszivacs, illetve hungarocell vágó gép.

Tényleg van szemem a dolgokhoz, hiszen
kiszúrtam egy orosz újságban
egy szinte felismerhetetlenre fotózott Orion hifitornyot.
Nekem ezen a változaton túl szépek a gombok.

Egyszerű válasz arra a kérdésre, hogy hogyan porszívózzunk fel egy olajfoltot.
A két alsó kép még csak hagyján, de a két
felső...
Pláne a jobb oldali. Az a gép, az nagyon durva!

Hogyan vigyünk könnyedén 12 téglát.
Én már valószínűleg sehogy,
de ettől persze még nagyszerű az ötlet.

Ha nem egyenesedik ki a girbegurba drót egy
egyszerű húzástól (alsó kép),
akkor húzzuk át egyenes vonalban bevert szögek között. (felső megoldás)

Ez nagyon úgy néz ki, mint egy E27-es
izzófoglalatba tekerhető forrasztópáka.
A páka nyele tulajdonképpen a foglalat. De hogy ez miért jó az oroszoknak...

Ne is próbálkozz, inkább elmondom, hogy mit
látsz ezen a képen. Ez egy fényorgona.
No nem olyan, ami magától villogtatja az izzókat, hanem olyan, amin játszani
kell.
Most őszintén. Láttál már ilyet valahol? Ugye, hogy nem! Ez annyira orosz...

LED sor egyszerű vezérlése. Magam is készülök
egy ilyet építeni, mint varázsszempótlék.

Mielőtt elolvasod a megoldást, tedd fel
magadban a kérdést: Lombfűrészlapot házilag?
Be kell fűrészelni hosszában egy 12-es csavart, majd a vájatba bele kell
illeszteni
egy vékony hosszú lemezcsíkot, ami épp csak kiáll a csavarmenet síkjáig.
Majd a csavart satuba fogjuk, s egy menetvágóval frissítünk egyet
a meneten. Kivesszük a kész fűrészlapot a csavarból,
s befogjuk a lombfűrészbe. Ez zseniális!

Ez nem páka, hanem egy úgymond fára író égető
szerkezet. Létezik ilyen
gyáriban is, és van is itthon belőle egy példány. Természetesen orosz.

Izgága gyerekeknek pihentető akváriumtévé.
Ettől talán nem gőzöl be annyira, mint mondjuk a Pikacsutól.

Addig nézegettem ezt a szép ábrát, míg le nem
esett,
hogy konkrétan csak a menetszámok hiányoznak róla.
Persze a leírásban ezek az adatok is biztosan szerepeltek.

Ilyen egyszerű körkiszakítónak használni
a fúrógépet. Már ha az ember
tudja,
hogy hogyan kell ezt egy fadarab, meg egy szeg segedelmével megtenni.

Ez egy annyira primitív faeszterga, hogy
tulajdonképpen nincs is. A fúrógép fel van
csavarozva az asztal szélére, az esztergacsúcs is, valamint a késtartó támasz
is.
Ha lecsavarozom az asztal szélére erősített elemeket, beszórhatók a fiókba.

Ha a megadott módon egy asztalos szorítóval
hozzáfogok egy darabka deszkát
a gyaluhoz, akkor különösebb erőlködés nélkül tudok derékszöget gyalulni.
Mondjuk én nem tudok gyalulni, de ha tudnék, már tudnék derékszöget is.

Ha így vágjuk a csavarra a menetet, akkor a
tölcsérbe
hullik a forgács, nem szorul meg tőlük később a satu.

A korábban látott pionírok felnőttek, s már nem
kis, hanem nagy traktorokat
építenek.
Traktorkonstruktőr-verseny. Micsoda egy csodálatos ország...

Ez mekkora egy ötlet vágott lemezszél sorjázására!

Bevallom őszintén, eddig fogalmam sem volt róla, hogy hogyan fonják a kötelet...

Íme egy elfordulás ellen szöggel rögzített
csavar.
Mindig az egyszerű megoldások a legjobbak.

Majd ha Litze huzalt akarok sodorni, akkor bevetem ezt az ötletet.

Na most ha építenék egy lánctalpast, csak
felülnék
rá inkább, minthogy huzassam vele magam!

Ha majd hengeres tárgyba kell lyukakat fúrnom, jusson eszembe ez az ábra.
Mini eszterga fából. Ez az esztergálás nekem
annyira tetszik,
hogy egy ilyen gépet mindenképpen meg kell építenem!

A rettenetes hegyes vaslemez legyártásával és
beépítésével elérhetjük, hogy
az összecsavarozott fadarabok úgy, pláne abban a szögben is maradnak.

Sem az ágyúja nem érdekel, sem a hajói, csak az
esztergájára vagyok irigy.
Mekkora szemetet tudnék én egy ilyen géppel csinálni a pincében...

Azt hittem, hogy
ezt a megoldást én találtam
fel.
De persze nem...

Nem szárad bele a tölcsérbe a lötyi, illetve ha
mégis, csak egy
mozdulat, s a tölcsérbe befűzött spárga már ki is hozta.
Ezen kívül lesz füle is a tölcsérnek, és az üvegbe
sem fog beszorulni. A levegő is kijön mellette.

Az oroszok nem sz*roznak!
Nem a szekrény ajtaja
nyílik, hanem maga az egész szekrény!

Ha nincs a közelünkben bolt, de nekünk ettől
függetlenül mégiscsak szükségünk van,
mondjuk egy marék szárnyas anyára, akkor azokat akár magunk is elkészíthetjük.
Macskaamortizátor?

Ha így fúrsz, nem kell utána takarítani. Nekem
meg van porszívófeltétem a Hiltihez.
Mondjuk Hiltim az nincs, de ha volna, rá tudnám tolni az elejére, és akkor
pormentesen tudnék falat fúrni. Mondjuk nem fúrok falat, de ha...

Ez mekkora egy ötlet! Én mondjuk szabadkézzel szoktam.

Ha nincs otthon asztalos szorító, vagy satu,
akkor "U" idomból
és egy csavarból, meg persze egy szögből is legyártható.

Ebben az volna az ötlet, hogy a lecsorgó meleg
víz az alsó csőkígyóban előmelegítené
a bojlerbe befolyó vizet. Hő-visszanyerő akarna lenni, de szerintem inkább
az lesz, hogy simán csak rá fog fagyni a kiskölök lába a csőkígyóra.

Hogy mit is csinálnak az egyes tranzisztorok
ennek a rádiónak a rádiófrekvenciás
erősítő részében, az az én eddig felhalmozott primitív tudásommal
kideríthetetlen.
Fentebbi mondat az egyszerű "nem értem" kifejezés általam felbővített kiadása.

Ez mekkora egy ötlet befőttes üveg nyitására!

Pont ilyen ágya volt a fiamnak, illetve még van
ma is. Persze az emelő elemek
meg a létra már nálam pihen a pincében. Jó vastag anyagok,
majd kreálok belőlük faesztergát. Hát persze...

Ez egy varicap hangolású, FET bemenetű,
feszültségkétszerezős demodulátorral,
és trafómentes hangfrekvenciás végfokozattal felépített egyenes vevő.
Zéner diódát, jelúttal sorban, erősítőben, én még nem láttam!

Ezt a megoldást speciel ismerem. Ha így, anyánál fogva rögzítem a satuba a csavart,
akkor nem gyilkolom el rajta a menetet. Ráadásul mikor az anyát letekerem
a csavarról, a fűrésszel felsértett csavarvégi menetet is elrendezi.

Így kell, illetve így lehet egy mélyedés
mélyére könnyedén betekerni egy csavart.
A segédeszköz egy egyszerű papírcsík, amit aztán a betekert csavarról letépünk.
Olvasta a bibliát, vagy valahol hallott a vízen
járásról, és ki akarta próbálni.
Avagy íme az új sport, a vízisífutás.

Nem volna jobb inkább egy hagyományos dugó +
aljzat hosszabbítóval a másik
oldalról beletoldani a lámpazsinórba? Mert ez így elég életveszélyesen néz ki!
Nemcsak egyszerű ötletek, de komplett házépítési leírások is voltak az újságban.

Ha nincs a gyárban megfelelő méretű vasdarab,
csak rézlemez és szegecs, akkor sem
kell feladnunk tanképítési terveinket, mert az orosz elmének ez nem lehet
akadály!

Van a fésűdön centiméter beosztás?
Szóval te sem vagy orosz...

Ez mekkora egy ötlet már az ajtó leemeléséhez!
Fénycsőgyújtás fénycsőgyújtó nélkül.
Nekem R1 ellenállás léte nem tetszik.

A fogkrémes tubus kupakja, éppen megteszi lábnak egy rádióra.

Nem. Ez nem egy ovális hangszóró, hanem egy
spéci első lánckerék biciklire.
Ott húz vele jól a gép, ahol a legnagyobb erőt tudjuk kifejteni a lábunkkal.

Konkrétan ez is egy zseniális ötlet. Csak
szétborítunk egy csöves kimenőtrafót,
a primer tekercsére ráakasztjuk a
detektoros rádiónktól ideiglenes jelleggel
kölcsönvett nagyohmos fülhallgatót, s már kereshetjük is az alkalmi
kombinációnkkal a falban az áramjárta vezetékeket.
Persze bármi hálózati trafó is jó hozzá.

Ez a lehetetlen forma gumi egyszerűen mániája
az oroszoknak!
Mondjuk az is igaz, hogy maga a jármű sem akármi.

Az oroszok nem sz*roznak!
Felpattan rá az egész brigád!

Konkrétan nem értem, hogy miért kéne puhítani a
kalapácsütéseken,
de ettől még belátom, hogy egy darabka bőrszíjjal megtehetem.

Pezsgőfürdő orosz módra. Működik?
Működik.
Akkor meg?
Erről a lehallgató működési elvről már olvastam
valahol. A fülhallgató, mint mikrofon
visszafelé is működik, vagyis rámodulál a bejövő nagyfrekvenciás jelre, melyet
aztán
az antenna ki is sugároz az éterbe. Persze a jelszintek azok rettenetesen
alacsonyak.
A vevő működési elvét viszont nem értem. Részemről elmondhatom, hogy még
soha életemben nem láttam többtagú Villard feszültségsokszorozót bekötve
demodulátornak. Ha meg VT3 tranzisztor azért lett FET, hogy ne terhelje
a demodulátort, akkor R5 ellenállás értéke miért lett alacsony? (51 kΩ)
Persze ha elolvasnám a cikket... No de hol van nekem orosz tudásom...

Ha az ún. rókafarkú fűrész lapja mellé
odaszorítózunk egy lécet, biztosan tudunk
vele egyenest, illetve adott (beállított) mélységű nútot fűrészelni.

Ha egy hanglemezt lassú tűzön megeresztünk,
majd a kapott tálba földet szórunk,
akkor ültethetünk bele virágot. De az orosz elmét sosem fogjuk megérteni!

Értem amit látok, csak azt nem értem, hogy mire
jó ez a nagyinak?
Eddig talán nem állt eléggé hülyén a haja?

Ezek nem komplettek ezzel a gumival, de én is
veszek ilyet a Simsonra.
Vajon mit kell mondanom a boltban? Mi lehet ennek a neve?
Ezek ketten meg, ha ezzel mennek disznóvágásra...
Ezt meglátja a malac? Szörnyethal!
Bent marad a vére!

A Singer varrógép felépítményét lécdarabokkal
leutánozva, kicsit módosítva, lábbal
hajtós esztergapadot kapunk eredményül. Aki gépész meglátja, az meg sírógörcsöt.

Nem elég hátra az a két hülye kerék, elől még a
keréken belülre is került a motor.
Vagyis nem tudunk akkora őrültséget elkövetni, ami ne volna fokozható.

Ismerem az elvet. Az antennából nyert energia
látja el a rádiót tápfeszültséggel.
Viszont az a dióda tranzisztor kombináció, az számomra megfejthetetlen...

A kő áll, a fúró forog, s közben megéleződik.
Tulajdonképpen miért is ne?
A nagymama vidáman sokkolja a rémes ábrázatú
késes rablót.
Játszottam ilyennel. Már a hangja is félelmetes!

Nagyon egyszerű körkiszakító. Van is nekem
ilyenem, még apukám készítette
a gyárban. (Tanért) Érdekes vele dolgozni, pláne szabadkézből.
Munka közben van az embernek egy olyan stabil
érzése, hogy mindjárt elszabadulnak
a dolgok, és folyni fog a vér!

Szerintem ez traktorbelső, valami vastag
vászonszerű anyag mint futófelület,
bőrszíjjal rákötözve a felnire. No de miért nem jó a traktor külső gumija?
Mondjuk az biztos, hogy az dög nehéz. Ez meg ugyan könnyű,
cserébe nem néz ki valami bizalmat gerjesztően.

Kit érdekel, hogy miért kell hanyatt dönteni
egy állvánnyal a hangfalakat,
mikor ilyen jópofa lábak készíthetők az állványnak teniszlabdából.

Nincs otthon franciakulcsod? Már hogyne lenne?
Csak eddig nem tudtál róla, hogy mégiscsak van.
Önjáró komp egy szem autóhoz. Az autó a hátsó
kerekénél fogva hajtja a komp
hajócsavarját, az egyik első kerekénél fogva pedig az autó saját
kormányával állítható a mini komp kormánylapátja.
Az orosz elme nagysága letagadhatatlan!

Újabb fénycsőgyújtó nélküli fénycsőgyújtás.
A gyújtó valahogy egyszerűbbnek tűnik.

Ha van négy rekeszre való üres üveged
rekeszestül,
segedelmükkel akár át is kellhetsz a folyón.

Ez mekkora egy ötlet már a hosszú szögek kihúzásához...

Ha az ásó taposó részére rápattintasz egy
hosszában felvágott slagdarabot,
akkor
mezítláb is tudsz ásni. Hogy miért ásnál mezítláb?
Ezt a kérdést most inkább ne feszegessük...

Már kezdek kikupálódni esztergályos kifejezések
terén. Amit a képen
a satuval pótolt a konstruktőr, az az un. állítható szegnyereg.

A 7805-ös stabilizátor kockának a világ
semelyik részén sincs 8-as és 17-es lába!
Lehet, hogy ez nem tetszik az oroszoknak, de még akkor sincs, ha odarajzolják!

A forrasztás erejéig egy csipeszre húzott
anyával stabilan megfogható
az alkatrész.
Nekem tetszik. Ezt az ötletet is elraktározom.

A képen látható fekete lap egy ajtó, melyre rá
van csavarozva a tükör és a mosdókagyló.
Ha az ajtót rácsukjuk a falra, akkor van tükrünk és csapunk, és a víz a csapból
a padlón
elhelyezett lefolyóba folyik le. Amennyiben az ajtót kinyitjuk (bal ábra),
tusolhatunk.
Csakhogy ha ráülünk a budira, s magunkra húzzuk az ajtót, akkor épp elénk kerül
a mosdókagyló, amibe ha belehányunk, befolyik az egész a mamuszunkba.
Mindezek után mégis ki merné kétségbe vonni a multifunkcionalitást?

Értem én, hogy modell, s a modellséget nem
minősíti, hogy mit mintáz meg, hiszen
csak az számít, hogy azt mennyire élethűen teszi, de akkor is csak az oroszok
képesek betenni egy Bugatti és egy Ford Mustang közé egy Zaporozsecet.
A konstruktőr elgondolkodott. Rágcsálta a szót.
Éjjeliszekrény... Éjjeliszekrény...
És az éjjeli szék? Meg az éjjeli asztal? Azok akkor hogy?
A széket már láthatjuk is, az asztalról majd
egy más alkalommal szól a mese...

Vannak olyan elvtársak, kik a levesnek csak a
sűrűjét szeretik.
Számukra készül a képen látható kanál.

Nincs az a kombinációjú varrógépalkatrész
állomány, melyből
ne lehetne összerittyenteni, egy ilyen helyre kis tankot!

Igaz ami igaz, mióta
kivégeztem szegény
varrógépünket, azóta van egy ilyen
motorom,
csak még nem jutott eszembe összebarkácsolni a Miniplexhez vásárolt spirállal.

Ennek a gyereknek az apja is biztosan a
varrógépgyárban dolgozott.
Avagy beszélgetés a gyárkapuban: Mi van magával Obulkov elvtárs?
Már el se bír egy egész tankot? Hülye vagy te fiam... Gyereknek lesz!
Ennek a rádiónak a megszokott cifrasághoz
képest igencsak puritán végfoka van.
Kíváncsi vagyok, hogy ez így ebben a felállásban mégis mennyire torzít.
Mondjuk annyira azért nem hajt a vágy, hogy előkapjam a pákát.

Egy ruhaszárító csipesz segítségével
kényelmesen fúrhatunk lyukat vékony csőbe.
Egyrészt nem lapítjuk össze a csövet a satuval befogáskor,
másrészt középre fog sikeredni a lyuk.

Na most a bal oldalon látható valami, akár
virágcserép motorral, akár a turmixgép
alja, egyikkel sem szokás köszörülni, bár mint az a képen látható, lehetni lehet.

Felfújható strandfelszerelés pumpájából és egy
üzemanyagkannából bármikor
készíthetünk magunknak folyóvizet, akár a világ végén is.
Ha egyszer megszokta az ember a luxust...

Toroid gyűrűre tekercselt hegesztőtrafó. De
hogy a szekunder tekercs 18 menetét
hogyan fogjuk a képen láthatóan szögletesre feltekerni abból a rettenet
vastag lapos anyagból, az kizárt dolog, mert azt nem tudhatom.

Ez mekkora ötlet!
Mármint madártollból építeni repülőt és helikoptert.
Ha nincs más kéznél, fadarabokból is építhetünk
oszlopos fúrót.
Nagy úr a kényszer! Rendesen be tudja indítani a fantáziát.

Gondoltam itt az újságok lapozgatásának vége,
de még annyi nagyszerű
kiadvány van, hogy sosem lesz semmi a rádióépítésből...